直流穩壓器的類型
低壓直流穩壓器
對于低直流輸出電壓(高達 50V),可以單獨使用齊納二極管,也可以使用齊納二極管和晶體管。這種電源稱為晶體管電源。晶體管電源只能提供較低的穩定電壓,因為 VCE 的安全值約為 50 V,如果將其增加到該值以上,則可能會發生結擊穿。
高壓直流穩壓器
對于大于 50 V 的電壓,輝光管與真空管放大器一起使用。這種電源通常稱為電子管電源,廣泛用于真空閥的正確操作。
直流穩壓器電路圖
晶體管串聯穩壓電路圖


串聯反饋穩壓器電路圖


晶體管并聯穩壓器電路圖


并聯反饋穩壓器電路圖


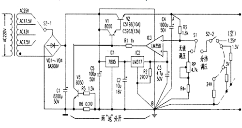
大電流可調穩壓電源電路
一款帶電壓比較器的高穩定度大電流直流穩壓電路。主要由電源變壓、整流濾波、基準源電路、電壓比較、復合功率調整、過流保護電路等幾部分組成。


開關穩壓電源電路圖

〈烜芯微/XXW〉專業制造二極管,三極管,MOS管,橋堆等,20年,工廠直銷省20%,上萬家電路電器生產企業選用,專業的工程師幫您穩定好每一批產品,如果您有遇到什么需要幫助解決的,可以直接聯系下方的聯系號碼或加QQ/微信,由我們的銷售經理給您精準的報價以及產品介紹

〈烜芯微/XXW〉專業制造二極管,三極管,MOS管,橋堆等,20年,工廠直銷省20%,上萬家電路電器生產企業選用,專業的工程師幫您穩定好每一批產品,如果您有遇到什么需要幫助解決的,可以直接聯系下方的聯系號碼或加QQ/微信,由我們的銷售經理給您精準的報價以及產品介紹
聯系號碼:18923864027(同微信)
QQ:709211280

